服務近2000家企業,依托一系列實踐中打磨過的技術和產品,根據企業的具體業務問題和需求,針對性的提供各行業大數據解決方案。
中航油加注調度系統需求與技術解決方案
來源:未知 時間:2018-42-2 瀏覽次數:295次
一、項目背景中國航空油料總公司作為國有大型航空運輸服務保障企業,對保障飛行安全十分重要。隨著國家經濟建設的迅猛發展,國家間以及城市間的經濟交流日益擴大,而航空運輸業以其方便、快捷、高效的特點正發揮著越來越重要的作用。然而日益增長的航空客貨運輸流量也給我們在統一調度管理、規范加注調度運營和加油車輛運行、保障航班正點和飛行安全、優先旅客服務質量、提高工作人員素質等諸多方面提出了新的課題。特別是近幾年來,社會公眾、航空總局、航空公司都非常關注如何保證航班正點率,尤其是航空公司為提高加油車輛利用率,一直想方設法不斷縮減飛機過站時間,給飛機加油車加油作業調度工作造成了巨大的壓力,極可能出現延誤航班,影響供油安全的情況。在這項與時間賽跑的競技中,如不增加加注調度運營管理的科技含量,改變現有加油調度模式,中航油將不得不加大經營成本,大量增加加油車輛和人員數量為代價,來滿足發展的需求。
二、項目意義
中航油加注調度系統是利用計算機系統海量的存儲能力和飛速的計算能力,通過對航班起降信息的收集以及加油各環節的定性、定量處理,建立飛機加油作業調度指揮系統,為調度人員提供準確的現場信息和輔助決策信息,將極大的提高油車調度反應速度,規避可能的調度風險,增加安全加注調度保障系統,增加設施加油車輛使用效率,減少油料和機械損耗,降低員工勞動強度。
三、現狀分析
目前中航油的加油作業調度管理處于純手工時代,信息獲取純靠“眼”、業務決策純靠“腦”、信息記錄純靠“紙”、消息傳達純靠:“嚷”,人員排班靠“隊長”的一個狀態。每個環節的工作強度十分厚重,很容易出現加油作業過程的失誤。不僅會影響航班延誤,更加會影響到中航油對各航空公司的業務結算。例如,加油員在完成加油作業,填寫油單,出現油單信息錯誤,直接會影響到費用的結算,會給中航油帶來了巨大的損失。其次,在出現航班異常情況,特別是天氣原因(主要因素)會導致飛機集中在某一段時間相繼進入機場,加油作業量的增加,需要調度作業進行再次計劃安排加油員進行加油作業。同樣加油員狀態也會影響調度室安排,加油員在連續作業,身體不舒適,吃飯,休息,距離遠近,加油作業量過高(因為和績效相關)綜合這些因素需調度室進行統籌安排。研制中航油加注調度系統,合理調度加油車,且減輕調度人員、計量人員勞動強度,減少人為失誤影響航班正點,增強安全加注調度保障系數是解決目前加油作業調度困難的有效手段。
四、系統開發目標
為有效解決飛機加油車加油作業調度問題,系統應具備如下功能:
- 1) 通過建立的與機場航班信息系統的數據接口提供實時的航班動態信息、機位停靠信息和機組加油需求信息;
- 2) 提供加油設施和加油人員的日常加注調度管理和調度;
- 3) 記錄加油工作的開始、結束時間和工作異常情況;
- 4) 記錄加油設施的使用情況和加油人員的工作情況,以便調度人員合理調度車輛和加油人員;
- 5) 對航班動態、機位變更、加油作業進展等,定制提示信息或預警信息,防止遺漏航班;
- 6) 提供加油設施、加油人員和基礎信息的維護;
- 7) 提供工作人員查詢終端和值班室信息顯示,提醒加油人員按時就班;
- 8) 根據加油加注調度業務數據進行統計,為加油設施的維護、建設,加油人員的考核、排班、補充提供統計分析數據支持。
- 9) 自動調度算法的制定
- 10) 實時信息的看板功能

六、總體業務流程
中航油加注調度系統應滿足加油隊長,調度室,計量室,加油員等工作單位的具體需求。
中航油加注調度系統應滿足加油隊長,調度室,計量室,加油員等工作單位的具體需求。
- 加油隊長:應滿足“月度排班→自動生成日排班→實時更改人員信息”的工作流程,具體工作流程如下所示:

主要工作流程包括,調度輔助: 調度員參考實時航顯信息,對加油任務進行調度派工,并且可以對航顯信息進行修改,對正在進行的加油任務進行修改。
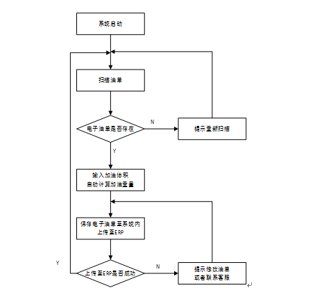
- 計量室:應滿足“油單上傳(至加注調度系統)→密度上傳→油量填寫→油單上傳(至ERP)”的主體工作流程,來滿足計量員的工作需求。具體工作流程如下圖所示。

主要工作流程包括:油量密度錄入:每日三次測量后,由計量員手工輸入當前密度。
油單錄入上傳:由PDA端上傳的油單信息,填寫加油體積,通過當前密度計算加油質量,將油單保存入中間系統,于約定好時間段上傳至ERP系統,對于無法上傳至 ERP系統的時間段,上傳至脫機系統內。對于無法上傳的油單,計量員可進行修改,二次上傳。
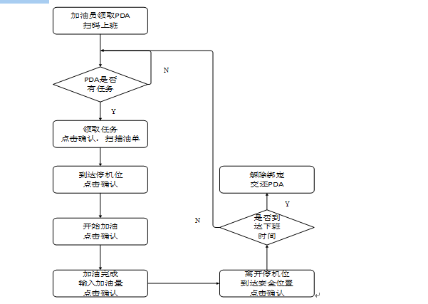
- 加油員PDA端:應滿足“上班登陸→領取任務→掃車上車→任務完成→油單上傳”的主體工作流程,來完成加油員的工作需求。具體工作流程圖如下所示。

主要工作流程包括:加油任務接取:調度將加油任務派發于加油員,加油員可通過PDA,接取任務,查看任務具體信息等。加油任務實時統計:通過加油員點擊“下 一步”的時間,向PC端回傳時間信息,對加油員動態實時監測。油單上傳:對已完成任務油單,上傳至中間系統內,保存于中間系統。
七、 界面展示
中航油加注調度系統分為PC端系統與移動端系統,PC端主要服務于調度室,計量室,加油隊隊長。移動端主要服務于加油隊,系統介紹如下。
中航油加注調度系統分為PC端系統與移動端系統,PC端主要服務于調度室,計量室,加油隊隊長。移動端主要服務于加油隊,系統介紹如下。
- PC系統:PC系統包括“調度相關”,“計量相關”與“加油隊長相關”分類,于登陸界面確認登陸人員的信息與角色,之后會進入如下不同界面,調度相關項包括:“日排班表”與“任務調度”兩個界面,界面分別如下所示

功能包括:
油單上傳:界面包含:油單縮略信息:以不同顏色標注油單縮略信息,綠色為已經完成審核,待上傳油單;灰色為已成功上傳ERP油單信息,橙色為待審核油單;紅色為上傳ERP失敗油單。油單綜合信息:顯示當前已上傳總油單份數,已審核待上傳油單份數,未過審核油單份數等信息。按條件篩選按鈕:按鈕組可按“已上傳”,“待上傳”等信息,復選篩選油單信息。
人車管理界:人員信息概覽界面:統計人員信息,當PDA端上傳信息后,會刷新數據,或者使用計時器,規定頻率刷新數據,信息包括員工總人數,工作中人數,休息中人數,異常人數。
根據調研與需求分析,現將整體系統分為“PC端調度系統”,“PC端計量系統”與“移動端系統”三個模塊實現具體功能。
- 航顯信息數據:詳情參看航顯信息接口數據說明書。
- 包含事件:
- 右鍵點擊事件:右鍵點擊彈出菜單,菜單至少包含“派發任務”,“更改航顯信息”,“加油任務修改”。
- 按條件篩選按鈕組:可按照“全部”,“未到達”,“加油中”,“等待派工”,“已完成”等條件篩選航顯信息。
- 包含事件:
- 點擊事件:點擊相應按鈕,下方航顯信息便會相應改變,按條件列出相應航顯信息。
- 搜索框:可輸入航班號,飛機號等信息,查詢相應的航顯信息。
- 日排班表

此表只作為調度參考,無實際操作功能,表中內容由加油隊系統內日排班表上傳
- 計量主頁:計量主頁主要顯示當前密度于溫度,無實際操作項,頁面如下所示:

- 油單審核:對于已上傳油單,計量員有審核義務,審核界面與油單信息一致,界面如下所示:

上傳按鈕:點擊“上傳”按鈕,可以批量上傳已審核油單。

人員總數:整形,從當日排班表內讀取獲得當時段當班人數。
工作中人數:整形,從PDA端打卡上班統計的到。
休息中人數:整形,總人數-異常人數-工作中人數,計算得到
異常人數:整形從PDA端上報異常統計的到。
車輛信息概覽界面:統計車輛信息,信息包括車輛總數,工作中車輛數,休息中車輛數,異常車輛數。
車輛總數:整形,系統內部數據。
工作中車輛數:整形,從PDA端數據匯總得到。
休息中車輛數:整形,計算得到。
異常車輛數:整形,從PDA端數據匯總得到。
人員信息界面:分別顯示每個員工狀態與信息,信息包括本日完成任務次數,姓名,車輛編號。
姓名:字符串,從PDA端獲得。
車輛編號:整形或字符串,從PDA端獲得。
人員狀態:字符串或短整形,從PDA端獲得,正常上班后為正常狀態,接任務后為工作狀態,完成任務后為閑置狀態,上報異常后為異常狀態。
完成任務次數:整形,從PDA端統計的到。
包含事件:
點擊事件:點擊人員,彈出更改人員狀態界面。
車輛信息界面:顯示車輛號,車輛工作狀態與車輛加油員信息。
車輛號:系統內部數據。
車輛工作狀態:字符串,PDA端上傳的到。
加油員信息:字符串,PDA端上傳的到。
包含事件:
點擊事件:點擊人員,彈出更改人員狀態界面。

- 移動端系統:移動端系統為加油員接收任務,記錄任務時間,上傳油單的一整套系統,包括“掃碼上班”,“等待派工”,“掃車綁定”,“任務進行”,“上傳油單”等界面,界面邏輯單一
根據調研與需求分析,現將整體系統分為“PC端調度系統”,“PC端計量系統”與“移動端系統”三個模塊實現具體功能。
- PC登錄:PC端系統進入之前會彈出登陸界面,界面包含賬號,密碼輸入框,科室選擇框,不同的科室,擁有獨立的賬號密碼,若賬號密碼與科室不匹配,則無法正常登陸。當正常登陸后,會按照不同的選擇進入不同的頁面,不同頁面可完成不同功能,具體頁面包含“車隊系統”,“調度系統”,“計量系統”
- 端車隊系統:月排班表按照人員與天數,分別標注每個人員在當月每日所在班次,班次以A,B,C······夜1,夜2等標注,界面有“導入本月排班計劃表”與“導入次月排班計劃表”按鈕。具體功能如下:導入本月排班計劃表: 對于月中有重大人員/班次變更,不便于調度員手工修改的狀況,加油隊隊長可提供新排布的本月排班表,以Excel形式給出,點擊“導入本月排班計劃表”按鈕,選擇相應Excel表格后導入并刷新本月Excel表格,系統會記錄此次操作,并保存于人員變更信息管理界面內,對于被替換排班表,也會保存于系統內,當需要調用,或者撤回時,可以使用。導入次月排班計劃表: 每月20號左右,加油隊長提供下月排班表,表格以Excel形式給出,加油隊長點擊“導入次月排班計劃表”按鈕,選擇Excel文件,系統自動生成下月排班表。,存儲于系統內部,于下月一號,更換當前月排班表,更新為新一月的排班計劃,并且在表內,可以對人員進行修改與變更。
- 車輛狀況管理:對于加油隊長,可以在人車管理系統內,看到當前機場所有車輛的明細,車輛狀況界面位“狀態監測”頁面內,車輛信息包含:車號,本車加油次數;“車輛信息”模塊,實時監測所有車輛信息,對于異常車輛,使用不同顏色予以標注:綠色表示閑置;黃色表示自在執行加油任務;紅色表示車輛異常(車輛拋錨,車胎沒氣等等);灰色表示車輛過時間未檢修,檢修完成后才可執行加油任務
- 人員狀況管理:對于加油隊長,可以在人車管理界面,看到當前機場所有當班加油員的明細,加油員狀況界面位于“狀態檢測”頁面。“人員信息”位于調度管理界面左側,顯示當前所有可調度人員信息,包含姓名,作業狀態,完成作業次數,剩余工作時間等信息,對于不同人員使用不同顏色標注:閑置人員使用綠色;正在作業人員使用黑色;異常人員使用黑色。相同的,可以雙擊人員,打開修改人員狀態界面,界面如下所示:
- PC端調度系統:本模塊實裝于PC端,供調度使用,主要完成排班管理,人員車輛管理與調度輔助功能,進入系統后,調度可以選擇排班界面與調度界面,可以隨時在二者之間切換,車輛于人員信息顯示在調度界面做調度參考
- 任務派發:調度員可以在調度管理界面,右鍵單擊航顯信息,選擇“派發加油任務”,對該航班派發一個加油任務,選擇“派發加油任務”選項后,會彈出加油任務派發界面。車輛信息界面:右側為車輛信息界面,顯示當前車輛狀況。加油員信息界面:左側為推薦加油員加油界面,界面可按當前狀態,姓名,當前位置排序,提供可以完成加油任務的加油員作為備選方案。具體操作:調度員單擊選中加油員,點擊確認按鈕后,為該加油員指派加油任務。指派加油任務后,航顯信息內,“飛機加油狀態”會由原先的“等待指派加油”,變為“加油任務已與xx時xx分指派”加油任務執行不同階段,航顯信息內“飛機加油狀態”會實時變動,直到加油任務完成后,變為“加油完成”任務派遣邏輯:漏斗篩選邏輯,具體篩選邏輯如下:
- 將所有車輛與加油員加入派工隊列中;
- 將存在異常的人員與移除出派工隊列之外;
- 以將需要派工飛機為圓心,某半徑內之外,所有加油員移除出隊列;
- 計算飛機起飛時間,預估加油時間,將時間差內所有無法到達的加油員均移除出隊列;
- 對隊列中加油員位置進行分析,對無法到達飛機停機位的加油員,將其移除出隊列;
- 分析隊列中加油員,分別篩選出時間最短,距離最短,已執行任務最少的加油員,作為最優先推薦,供調度員選擇。
- PC端計量系統:本模塊適用于計量室,具體界包括“密度錄入”,“油單審核”,“油單上傳”,“油單修改”功能,計量室系統主要輔助計量員完成 油單錄入,拋去以前繁瑣的輸入步驟,以電子油單與手寫油單相對照審核
![]() |
中航油加注調度系統需求與技術解決方案 |
- 上一篇: 智能報告/方案生成系統設計方案
- 下一篇: 旅游景點及園藝展會游客大數據分析與應用支撐平臺解決方案

掃一掃